Skocz do zawartości

Nasza strona utrzymywana jest wyłącznie z reklam. Dlatego prosimy o wyłącznie AdBlocka w przeglądarce podczas korzystania z witryny https://megane.com.pl

Sklep z częściami do Renault - sprawdź iParts.pl

Moduł odłączania akumulatora


Rekomendowane odpowiedzi

Witam,

Akumulator w Megane/Scenic III połączony jest w zresztą instalacji za pośrednictwem "modułu odłączania akumulatora".

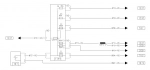
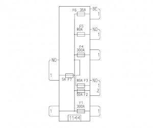
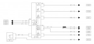
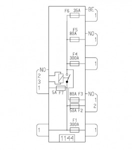
Według schematów z dokumentacji (Megane III X95 Visu 5.0) wewnątrz tego modułu znajdują się bezpieczniki oraz jeden przekaźnik.

To tyle teorii, a jak wygląda praktyka.

 

W moim aucie występuje moduł 243800011R (w nim nie ma przekaźnika, wszytkie piny są ze sobą zwarte)

post-60917-0-27515800-1389390097_thumb.jpg

 

Wersja modułu z przekaźnikiem to 243800007R

post-60917-0-37594000-1389388961_thumb.jpg post-60917-0-72491300-1389388975_thumb.jpg post-60917-0-47447100-1389388982_thumb.jpg

 

Zamieszczam schemat modułu z przekaźnikiem i bez przekaźnika.

post-60917-0-83909600-1389388857_thumb.jpg post-60917-0-06166100-1389388873_thumb.jpg

post-60917-0-70998300-1389388849_thumb.jpg post-60917-0-87830300-1389388867_thumb.jpg

 

Ciekawi mnie dlaczego producent zaprojektował moduł z odłączenym akumulatorem, a potem zrezygnował z niego dając moduł bez przekaźnika.

Samochód będzie działał z oboma modułami.

Może ktoś wie z czego to wynika i będzie mi w stanie powiedzieć :bash:

Edytowane przez damiar
Odnośnik do komentarza
Udostępnij na innych stronach

Zdaje się, że ten przekaźnik nie wytrzymywał obciążenia jakie musiał przenosić. Ze schematu wynika, że zasilał bezpieczniki o łącznym amperażu prawie 500A. Może dlatego z niego zrezygnowano.

Odnośnik do komentarza
Udostępnij na innych stronach

To raczej niemożliwe, aby z akumulatora był pobierany taki prąd.

Akumulator by tego nie wytrzymał. Tylko przy rozruchu płynie z niego duży prąd (i jest to zjawisko chwilowe)

 

Główne zapotrzebowanie na prąd w samochodzie zaspokaja alternator, który jest podłączony za bezpiecznikiem F4 (300A)

Odnośnik do komentarza
Udostępnij na innych stronach

No tak, masz rację ten drugi bezpiecznik 300 A zabezpiecza zasilanie akcesorii od strony alternatora.

Występowanie dwóch wersji tego modułu prawdopodobnie spowodowane jest tym, że w jednej wersji następuje odcięcie odbiorników prądu podczas rozruchu a w drugiej wersji odbiorniki są zasilane ciągle.

Czy u Ciebie np. radio gaśnie podczas rozruchu? Czy ciągle gra.

Odnośnik do komentarza
Udostępnij na innych stronach

Przekaźnik w module odłączania akumulatora musi być załączony przed rozruchem.

Wynika to z faktu, że komputer wtrysku dostaje zasilanie po 4 liniach z modułu 1337.

A moduł 1337 dostaje zasilanie za przekaźnikiem.

 

Radio działa mi bez włączonego silnika, ale podczas rozruchu gaśnie na chwilę.

Światła natomiast palą się cały czas.

Odnośnik do komentarza
Udostępnij na innych stronach

A moduł 1337 dostaje zasilanie za przekaźnikiem

Na schemacie widać, że 1337 dostaje zasilanie ciągłe prze złącze 3 pinowe i przez bezpiecznik 5A. Oznaczenie tego połączenia BP1C mówi "+ AKUMULATORA ZABEZPIECZONY > MODUŁ ZABEZPIECZEŃ I POŁĄCZEŃ"

Pozostałe podłączenia do 1337 dotyczą:

BP31 "+ AKUMULATORA ZABEZPIECZONY BEZPIECZNIKA WTRYSKIWACZA > POMPY PALIWA"

BP13 "+ AKUMULATORA ZABEZPIECZONY > KABINA 3"

I być może w niektórych wersjach mogą być zasilane po uruchomieniu silnika.

To takie moje przypuszczenia, być może występowanie dwóch wersji modułu odłączenia związane jest z zupełnie czymś innym.

Odnośnik do komentarza
Udostępnij na innych stronach

Na potrzeby otwierania wtryskiwaczy potrzeba 20A. Bez tego silnik nie zapali.

Czujniki i zawory (EGR, dolotowy) również potrzebują mocy.

5A to za mało dla komputera od wtrysku.

Dodatkowo potrzebny jest prąd dla pompy paliwa, grzanie świec żarowych (tu płynie również duży prąd)

Mi się wydaje, że ten przekaźnik zabezpiecza akumulator przed czymś innym.

Edytowane przez damiar
Odnośnik do komentarza
Udostępnij na innych stronach

Tam powinien być przekaźnik (bezpiecznik). U mnie w oryginale był. I się przepalił. Elektromechanik wstawił tymczasowo, tak jak u ciebie kawałek drutu. Te puszki są nie otwieralne (zalane plastikiem spawy boczne), skoro miałeś ją już otwartą, oznacza, że ktoś przed tobą już tam grzebał, widać to na twoich zdjęciach. Ja wymieniłem na sprawną z przekaźnikiem, kupiłem na allegro. Bez tego zabezpieczenia, trochę ryzykujesz...

 

Wszystko jasne, zdjęcie jest moje...

Edytowane przez hymmen
Odnośnik do komentarza
Udostępnij na innych stronach

Zdjęcia modułu 243800007R zapożyczyłem z innego wątku z tego forum.

Ładnie prezentują co jest w środku modułu.

 

U mnie jest moduł 243800011R w którym nie ma przekaźnika - i z takim modułem auto opuściło fabrykę.

 

Pytanie brzmi, która opcja jest lepsza?

Z przekaźnikiem czy bez ?

Odnośnik do komentarza
Udostępnij na innych stronach

Pytanie brzmi, która opcja jest lepsza?

Pewnie ta bez przekaźnika, jest po prostu prostsza i bardziej niezawodna. Skoro producent zrezygnował z tego przekaźnika to widocznie stwierdził, że to rozłączenie obwodów akumulatora i alternatora jest niepotrzebne. We wcześniejszych wersjach megane/scenic akumulator był na stałe, poprzez duży bezpiecznik, połączony z alternatorem i było dobrze.

Rolą tego przekaźnika wydaje się, że było to aby moduł zabezpieczający i przełączający (1337) decydował kiedy akumulator ma być ładowany. Może to było zabezpieczenie akumulatora przed przeładowaniem lub jego zbytnim rozładowaniem.

Odnośnik do komentarza
Udostępnij na innych stronach

Dołącz do dyskusji

Możesz dodać zawartość już teraz a zarejestrować się później. Jeśli posiadasz już konto, zaloguj się aby dodać zawartość za jego pomocą.

Gość
Dodaj odpowiedź do tematu...

×   Wklejono zawartość z formatowaniem.   Usuń formatowanie

  Dozwolonych jest tylko 75 emoji.

×   Odnośnik został automatycznie osadzony.   Przywróć wyświetlanie jako odnośnik

×   Przywrócono poprzednią zawartość.   Wyczyść edytor

×   Nie możesz bezpośrednio wkleić grafiki. Dodaj lub załącz grafiki z adresu URL.

×
×
  • Dodaj nową pozycję...

Nasza strona utrzymywana jest wyłącznie z reklam. Dlatego prosimy o wyłącznie AdBlocka w przeglądarce podczas korzystania z witryny https://megane.com.pl .

Tak, AdBlock został przeze mnie wyłączony!