Skocz do zawartości

Nasza strona utrzymywana jest wyłącznie z reklam. Dlatego prosimy o wyłącznie AdBlocka w przeglądarce podczas korzystania z witryny https://megane.com.pl

Sklep z częściami do Renault - sprawdź iParts.pl

Nie włącza się sprężarka od klimatyzacji


Rekomendowane odpowiedzi

Czyli proponujecie w obecnej sytuacji spróbować podłączyć na krótko sprężarkę i zobaczyć czy się załączy ?

Czujnik mam 4 PINowy. Czy w przypadku 4 PINowego czujnika masz może schemat mostka?

Edytowane przez mihauz
Odnośnik do komentarza
Udostępnij na innych stronach

Pytanie dodatkowe. Czy dmuchawa pracuje na wszystkich biegach :)

 

Czujnik mam 4 PINowy

Nie ma mostka, jest zwieranie pinów jak powyżej napisał Nel

 

PS

Ruszałeś kablami wtyczki od modułu dmuchawy? Wyjmowałeś w ogóle ten moduł ?

Odnośnik do komentarza
Udostępnij na innych stronach

Pytanie dodatkowe. Czy dmuchawa pracuje na wszystkich biegach :)

 

 

Nie ma mostka, jest zwieranie pinów jak powyżej napisał Nel

Dmuchawa pracuje na wszystkich biegach.

Po zwarciu PINów nie było żadnych efektów.

Panel dmuchawy wyjmowalem (wymieniałem na inny dzisiaj - myśląc że problem jest w tym panelu, jak to mi poradził mechanik).

Edytowane przez mihauz
Odnośnik do komentarza
Udostępnij na innych stronach

Sprawdziłeś bezpiecznik 7,5 A od zasilania sprężarki? Jak wygląda wtyczka od sprzęgła sprężarki? Była nota techniczna o wymianie tej wtyczki, tylko nie wiem czy w Twoim modelu?

Odnośnik do komentarza
Udostępnij na innych stronach

cytowanie

Zweryfikuję jutro jak wygląda ta wtyczka i dam znać.

Z góry wielkie dzięki za pomoc.

 

Nie cytuj całego posta, jeśli odpowiadasz bezpośrednio pod nim.

Edytowane przez meganecoupe02
Odnośnik do komentarza
Udostępnij na innych stronach

Czyli proponujecie w obecnej sytuacji spróbować podłączyć na krótko sprężarkę i zobaczyć czy się załączy ?

Nie zaszkodzi, bo wtedy wykluczymy kilka elementów z układanki.

Najprościej zastosować mostek zamiast przekaźnika. Tylko teraz nie powiem co zewrzeć, ale na przekaźnik powinny być opisy które piny za co odpowiadają.

 

jak to mi poradził mechanik

Tutaj to raczej elektryka potrzeba.

Odnośnik do komentarza
Udostępnij na innych stronach

Witam

Też mam problem z klimą, zaczynało się tak, że raz się włączała raz nie, później się w ogóle nie włączała, "fachowiec" już mi chciał wymieniać sprężarkę, okazało się, że mam zaśniedziały i wypalony jeden styk we wtyczce zasilającej sprężarki od klimy (pewnie zaśniedział, później raz było połączenie, raz nie i go wypaliło), radze sprawdzić tą wtyczkę (może ktoś też będzie miał to samo), można też odłączyć tą kostkę, włączyć klimę i zmierzyć miernikiem czy na tej kostce jest napięcie, jeśli nie ma to trzeba szukać wcześniej, przekaźnik itd...

Odnośnik do komentarza
Udostępnij na innych stronach

Przemo w panelu który ma kolego (6 biegowym) jest płytka elektroniczna i to bardzo skomplikowana a biegi wentylatora nie są mechaniczne (na opornikach )tylko przez układ z tranzystorem.

 

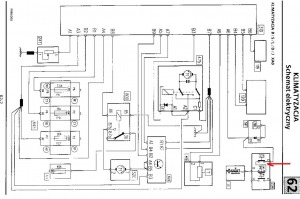
Na czujniku ciśnienia sprawdz czy jest +12V na pinie C po włączeniu klimy jeżeli nie ma to sprawdz przekażnik lub go wyciągnij i połącz pin 30 z 87 powinno wtedy być +12V na czujniku pin C i na sprężarce.

Jeżeli pojawi się +12V to sprawdz najpierw przekażnik , póżniej piny przekażnika 85 i 86 na jednym powino być +12V po stacyjce na drugim masa po włączeniu klimy ,jeżeli nie będzie masy to w panelu klimy podłącz masę do B4 lub B5 nie pamietam już. Jeżeli zadziała po podaniu masy na panel to znaczy że komputer wtrysku nie daje zgody na uruchomienie klimy.

post-3001-0-60522800-1307799353_thumb.jpg

Edytowane przez Nel
Odnośnik do komentarza
Udostępnij na innych stronach

Przemo w panelu który ma kolego (6 biegowym) jest płytka elektroniczna i to bardzo skomplikowana a biegi wentylatora nie są mechaniczne (na opornikach )tylko przez układ z tranzystorem.

Fakt, zapomniałem, że tych paneli jest parę.

Człowiek się cały czas uczy :)

Odnośnik do komentarza
Udostępnij na innych stronach

  • 4 tygodnie później...

a mi klima nawalala jakies miesiac po miesiacu padly cewki silnik stracil moc i wogole po wymianie cewek klima smiga jak tralala nie znam sie nie wiem czy to moglo miec wplyw ale narazie nie narzekam zimno jak nigdy <piwko>

Odnośnik do komentarza
Udostępnij na innych stronach

  • 2 tygodnie później...

No i problem rozwiązany, przekaźnik coś szwankuje, popukałem nim troszke i klima chłodzi jak głupia ;p panowie wiecie może jaki numer katalogowy ma ten przekaźnik od kompresora?? Kupie go tylko w ASO czy można go gdzieś indziej dostać??

 

A gdzie znajduje sie ten przekaznik bo mam taką samą sytuacje jak ty u mnie tez wszystko ok sie zalacza oprucz spreżarki??? dodam jeszcze że posiadam scenic 1.9dci 2001r.

Edytowane przez krzysiekscenic
Odnośnik do komentarza
Udostępnij na innych stronach

Dołącz do dyskusji

Możesz dodać zawartość już teraz a zarejestrować się później. Jeśli posiadasz już konto, zaloguj się aby dodać zawartość za jego pomocą.

Gość
Dodaj odpowiedź do tematu...

×   Wklejono zawartość z formatowaniem.   Usuń formatowanie

  Dozwolonych jest tylko 75 emoji.

×   Odnośnik został automatycznie osadzony.   Przywróć wyświetlanie jako odnośnik

×   Przywrócono poprzednią zawartość.   Wyczyść edytor

×   Nie możesz bezpośrednio wkleić grafiki. Dodaj lub załącz grafiki z adresu URL.

×
×
  • Dodaj nową pozycję...

Nasza strona utrzymywana jest wyłącznie z reklam. Dlatego prosimy o wyłącznie AdBlocka w przeglądarce podczas korzystania z witryny https://megane.com.pl .

Tak, AdBlock został przeze mnie wyłączony!