Sklep z częściami do Renault - sprawdź iParts.pl
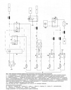
Scenic I phI Elektryczny podnośnik szyb HOW TO
-
Podobna zawartość
-
- 3 odpowiedzi
- 2165 wyświetleń
-
- 2 odpowiedzi
- 495 wyświetleń
-
- 1 odpowiedź
- 660 wyświetleń
-
Scenic I phI cut
Przez wariat1478,
- 4 odpowiedzi
- 6267 wyświetleń
-
Scenic I phI cut
Przez wariat1478,
- 2 odpowiedzi
- 1929 wyświetleń
-

Rekomendowane odpowiedzi
Dołącz do dyskusji
Możesz dodać zawartość już teraz a zarejestrować się później. Jeśli posiadasz już konto, zaloguj się aby dodać zawartość za jego pomocą.